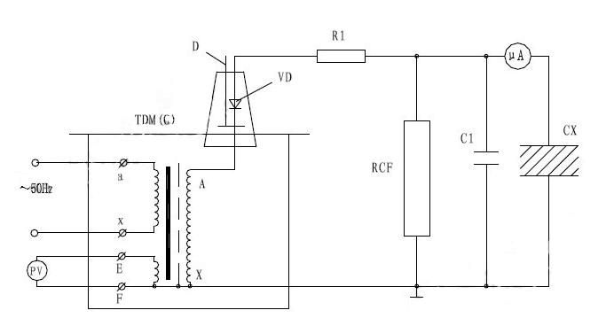
工頻交流耐壓試驗裝置試驗接線圖
工頻耐壓試驗裝置是鑒定電力設備絕緣強度的較為嚴格、有效和直接的方法,它能夠檢查出那些危險性較大的集中缺陷,對判斷電力設備能否繼續參加運行具有決定性的作用,是保證設備絕緣水平,避免發生絕緣事故的重要手段,那么對于電力工作者需要去了解工頻耐壓試驗裝置具體作用是很有必要的,揚州金力電氣在下面給大家做詳細的解答。

JL1007系列 全自動工頻耐壓控制箱
電力檢測試驗中,常見的試驗就是耐壓試驗,在工頻下,也就是50Hz頻率下的耐壓試驗,我們就稱為工頻耐壓試驗。工頻耐壓試驗又叫交流耐壓試驗,是絕緣耐壓試驗的一種。是鑒定電力設備絕緣強度有效和直接的方法,是電力預防性試驗的一項重要內容。常見的工頻耐壓試驗裝置由試驗變壓器和智能控制臺組成,可進行多種絕緣耐壓試驗,交流耐壓試驗是保證電力設備AQ運行的一種重要手段。
工頻耐壓同樣也是對高壓電氣設備進行絕緣測試的一種手段,它通過工頻耐壓試驗設備以工頻的頻率將電壓上升到一定的數值加壓到被試設備上,用來檢驗各種電器產品、電氣元件、絕緣材料等被試品的絕緣強度,考核產品的絕緣水平,判斷被試品的絕緣缺陷,衡量過電壓的能力。
工頻耐壓試驗具體實驗方法如下:對220kv及以下電氣設備也用它來檢驗絕緣耐受操作過電壓,暫時過電壓的能力。試驗時,按規定將被試品接入試驗回路,逐步升高電壓至標準規定的額定工頻耐受電壓值,保持1min,然后迅速、均勻地降壓到零,在規定的時間內,被試品絕緣未發生擊穿穿或表面閃絡,則認為通過了該項試驗。
那么工頻耐壓試驗裝置接線圖原理是什么呢?
工頻耐壓試驗裝置的電源接線:
控制箱電源線:為一標準三芯電源線
控制臺電源線:為一套二根電源線或一套四根電源線,連接交流電源。
工頻耐壓裝置的信號接線:
一套2芯線,從控制部分的輸出端連接到變壓器的輸入端。另一套三根線里面包含綠線、黑線、紅線,控制部分和變壓器之間的端子一一對應,分別為電壓-電壓(綠線)、地-地(黑線)、電流-電流(紅線)。

變壓器的地線
變壓器的地必須接地,用一根帶夾子的細黑色一端接到變壓器的地端子,另一端接可靠的大地。
變壓器的高壓線
變壓器的高壓線一端連在變壓器的高壓端,另一端接在被試品上,要求高壓線架空,不能拖地。
揚州金力電氣有限公司是直流高壓發生器、無線高壓核相儀、大電流發生器、試驗變壓器、直流電阻測試儀、回路電阻測試儀、絕緣電阻測試儀、全自動變比測試儀、高壓開關機械特性測試儀、電纜故障測試儀、絕緣油介電強度測試儀、氧化鋅避雷器測試儀、避雷器放電計數器校驗儀、超低頻高壓發生器、變頻互感器綜合測試儀、接地引下線導通測試儀、接地線成組直流電阻測試儀、微機繼電保護測試儀、變頻串聯諧振試驗裝置、絕緣靴手套耐壓試驗裝置、等電力測試儀器專業生產廠家!




首頁
電話
產品